-

Gruppenaktivierung von Schutzeinrichtungen

Unter Gruppenaktivierung-/abschaltung von Schutzeinrichtungen versteht man, dass unterschiedliche, voneinander unabhängige Sicherheitsfunktionen über ein gemeinsames Signal manuell an- und abgeschaltet werden können. Abgeschaltete Einrichtungen sind nicht einsatzfähig.

WARNUNG
Unbeabsichtigter Betriebsstart
  • Stellen Sie sicher, dass Ihre Risikoanalyse eine Auswertung für die Deaktivierung der Schutzeinrichtung enthält.
  • Stellen Sie sicher, dass geeignete Maßnahmen (gemäß zutreffender Sektornormen) getroffen wurden, wenn Sie die Schutzeinrichtung deaktivieren.
  • Verwenden Sie geeignete Sicherheitsverriegelungen, wenn eine Gefahr für Personen und/oder Ausrüstung besteht.

Einkanalige Applikation

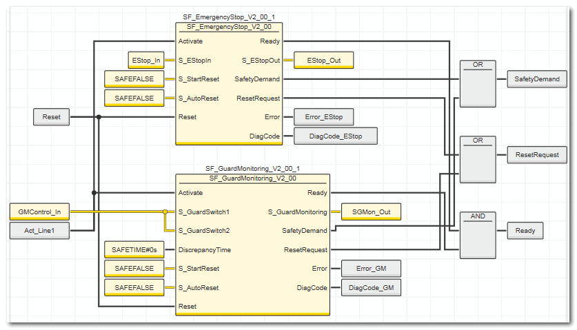
Die folgende Abbildung zeigt ein Schaltungsbeispiel für eine solche Gruppenabschaltung in einkanaliger Ausführung.

In diesem Beispiel wirken unterschiedliche Schutzeinrichtungen, die von unterschiedlichen sicherheitsbezogenen Funktionsbausteinen ausgewertet werden, auf verschiedene sicherheitsbezogene Ausgänge der Sicherheitssteuerung: Funktionsbaustein SF_EmergencyStop, Ausgang S_EStopOut auf die globale I/O-Variable EStop_Out und Funktionsbaustein SF_GuardMonitoring, Ausgang S_GuardMonitoring auf die globale I/O-Variable SGMon_Out. Diese Ausgänge steuern unterschiedliche, voneinander unabhängige Sicherheitsfunktionen.

Die Aktivierung bzw. Deaktivierung der sicherheitsbezogenen Funktionsbausteine (an Eingang Activate) erfolgt über dasselbe Signal. Die Deaktivierung eines Funktionsbausteins (an Eingang Activate) führt zu einer Abschaltung aller voneinander abhängigen Sicherheitsbereiche.

Zweikanalige Applikation

Hat die Risikoanalyse ergeben, dass eine zweikanalige Auslegung der Schutzeinrichtung notwendig ist, so ist das oben dargestellte Beispiel mit zweikanaligen Ein- und Ausgangssignalen umzusetzen.