-

Group Activation of Safety Equipment

Group activation/deactivation of safety equipment refers to the possibility of manually connecting and disconnecting different, mutually independent safety-related functions via a common signal. This equipment cannot be operated when disconnected.

WARNUNG
Unintended start-up
  • Be sure that your risk analysis includes an evaluation for the deactivation of safety equipment.
  • Make certain that appropriate procedures and measures (according to applicable sector standards) have been established when deactivating safety equipment.
  • Use appropriate safety interlocks where personnel and/or equipment hazards exist.

Single-channel application

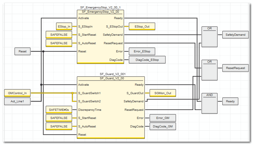
The graphic below shows a code example for this type of group deactivation in a single-channel layout.

In this example, different items of safety equipment, which are evaluated by different safety-related function blocks, act on different safety-related outputs of the Sicherheitssteuerung: For the function block SF_EmergencyStop on output S_EStop_Out (global I/O variable EStop_Out) and for SF_GuardMonitoring on output S_GuardMonitoring (global I/O variable SGMon_Out). These outputs control different, mutually independent safety-related functions.

The safety-related function blocks are activated or deactivated (with the Activate input) via the same signal. When a function block is deactivated (with the Activate input), all mutually dependent safety-related functions are disconnected.

Two-channel application

If the risk analysis shows that the safety equipment needs to be implemented on a two-channel basis, the example shown above must be implemented with two-channel input/output signals.