Additional application examples
Dieses Thema enthält die folgenden Abschnitte:
- Separate feedback from two contactors (two-channel application up to Cat. 4)
- Combined feedback from two contactors (two contactor contacts in series) (two-channel application up to Cat. 4)
| Weitere Infos
Please refer also to the application example found in the overview for this function block. |
This section contains additional possible two-channel applications, in which the function block is used to monitor two contactors.
The safety-related function block must only be used in an actual application once a risk analysis has been conducted.
Details of the risk category/SIL/PL have not been included here, as classification is always based on the application in which the function block is used.
| Hinweis
The use of the safety-related function block alone is not sufficient to execute the safety-related function according to the Cat./SIL/PL determined by the risk analysis. In conjunction with the safety-related I/O device used, additional measures must be taken to meet the requirements of the safety-related function. These include, for example, the appropriate wiring and parameterization of the inputs and outputs as well as measures to exclude (design out) errors that cannot be detected. For additional information, please refer to the documentation provided with the safety-related I/O device used. |
| Hinweis
Please refer to the notes in the User Manual on proper electrical connection of the Sicherheitssteuerung and the extension modules (e.g., connecting the contactors). |
Separate feedback from two contactors (two-channel application up to Cat. 4)
In this example, the safety-related SF_EDM function block controls the two contactors Q1 and Q2 connected to outputs 1.1 and 2.1 of the safety-related output device PSDO.
Separate feedback is provided from each contactor via an N/C contact to the input terminals 1.1 and 2.1 of the standard input device DI 1. The feedback signal of contactor Q1 at terminal 1.1 is assigned to the global I/O variable Q1_Feedback, which in turn is connected to the EDM1 function block input. The signal of contactor Q2 at terminal 2.1 is connected to the EDM2 function block input via the Q2_Feedback variable.
The reset button S1 is connected to the input terminal 3.1 of the standard input device DI 1. The global I/O variable S1_Reset_EDM assigned to the signal is connected to the Reset input. The signal is used to remove the start-up inhibit and reset the error states after the cause of the error has been removed.
| Hinweis
The S_OutControl input is controlled by another safety-related function block or a safety-related function within the program. |
| Q1, Q2 | Load contactor with positively driven contacts. |
| S1 | Reset |
![]() | See note above the illustration. |
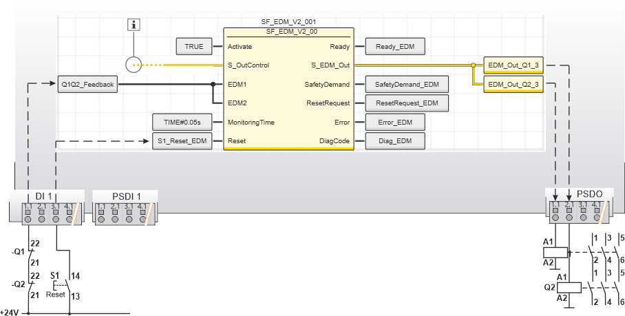
Combined feedback from two contactors (two contactor contacts in series) (two-channel application up to Cat. 4)
In this example, the safety-related SF_EDM function block controls the two contactors Q1 and Q2 connected to outputs 1.1 and 2.1 of the safety-related output device PSDO.
Feedback is provided from each contactor via an N/C contact. The N/C contacts are connected in series and routed to input terminal 1.1 of the standard input device DI 1. The signal of terminal 1.1 is assigned to the global I/O variable Q1Q2_Feedback, which in turn is connected to both function block inputs EDM1 and EDM2.
The reset button S1 is connected to the input terminal 3.1 of the standard input device DI 1. The global I/O variable S1_Reset_EDM assigned to the signal is connected to the Reset input. The button signal is used to remove the start-up inhibit and reset the error states after the cause of the error has been removed.
| Hinweis
The S_OutControl input is controlled by another safety-related function block or a safety-related function within the program. |
| Q1, Q2 | Load contactor with positively driven contacts. |
| S1 | Reset |
![]() | See note above the illustration. |


